如果企业坚持不懈地长期使用数字双胞胎技术,则有望降低制药设备维护保养工作的复杂性,并且会从设备的设计数据中获益。综合工程是Zeta公司的核心竞争力。Zeta公司可以在自己的技术平台上以一站式供应商的方式为客户提供数字化技术服务,这是其数字化战略的一个组成部分。技术平台的客户不仅可以从系统供应商的流程工艺专业知识中获益,还可以从数字双胞胎技术中获得更高的附加值。

数字双胞胎使一站式技术服务商Zeta公司备受青睐,该公司现在将其工程专业技术知识与其新的技术服务捆绑在一起。
清晰的规划设计和快速的项目实施是Zeta公司完成众多复杂工程项目的核心能力。快速是必备条件,项目从方案设计到工艺设备的现场调试有时只需2~3年的时间,如维也纳最新的试点项目。
Zeta公司完成的大多数项目都是生物制药项目。谁在这一领域中掌握了适当的专业技术知识,谁将会在这一市场中长期站稳脚跟,并且不断获得订单合同。针对项目任务量身定制的IT工具、集成的数字化工作流和现代化的项目管理方法是顺利完成交钥匙工程的前提和关键。
以综合工程为核心竞争力
“多年来,Zeta公司在综合工程技术领域中积累了丰富的专业技术知识和经验;这些知识和经验帮助我们弥补了奥地利地价昂贵带来的不足。”Martin Mayer强调。Martin Mayer是一位拥有高学历的机械工程师,自2019年秋天开始,他就一直在Zeta公司任职,并以“业务开发人员”的身份推动着全新的“智能工程服务”业务的快速发展。



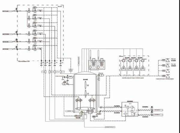
从管道及仪表流程图(P&ID)到成套制药设备都可以在数字双胞胎的3D模型中进行虚拟体验
智能工程服务概念不仅是Zeta公司管理层勇敢决策的表现,也隐含着Zeta公司管理层的思维转变。这一概念是一种全新的商业模式:希望在未来的工程项目中融入公司的综合工程技术知识,不仅为制药企业提供技术支持和帮助,也为那些遇到了与Zeta公司类似挑战的制药设备生产厂家提供技术支持和服务。
“制药设备设计者需要智能化的解决方案来缩短设备规划设计时间、应对设计失误带来的风险,并且在项目实施过程中确保成本费用的透明度。”Martin Mayer强调。
在过去的两年里,Zeta公司与西门子公司的专家合作开发了一个专门用于制药领域的数字化工程平台。该平台能够集中管理所有的数据和使用智能化的模板。西门子公司开发的Comos工程软件能够完成上述两项任务,而且提供的标准化模板能够大幅减少项目设计和工程量计算的工作量。“我们与西门子结成战略合作伙伴关系,旨在共同推动全球制药领域的数字化转型。”Martin Mayer表示。在这一合作中,Zeta公司负责提供制药工艺方面的专业技术知识,并完成系统集成商的任务。西门子公司作为合作伙伴则负责其软件平台的任务分配。
在构建工程平台之前,Zeta公司首先实施了一个雄心勃勃的IT项目。Zeta公司对这一IT项目的所有工程技术领域和ERP企业资源管理系统领域中的工作流程进行了标准化建设,简化了各个操作界面并整合了数据库。Martin Mayer说,“从那以后,我们就能利用一个统一的平台和数据库处理所有的大型工程项目了。”
按照这种方式创建的数字化平台考虑了所有项目合作伙伴的具体工作要求。这一平台使得Zeta公司的工程师们能够完成跨学科的、一致性的工程项目规划设计,而且在完成项目规划设计之后能够获得所设计的制药设备的数字化双胞胎。从物理角度来讲,就是生成一个以数据库为中心的设备系统3D模型。
应对工程项目专业技术知识缺乏挑战
Zeta公司将完整的技术服务包投放到了开放的市场中。这一被称为“智能化工程服务”的软件包可供所有感兴趣的客户使用。Zeta公司的这一举措触动了整个行业敏感的神经,因为生物制药行业承受着各方面的巨大压力:时间紧迫压力、客户对质量极高的要求压力、以及动辄就上百万投资的成本控制压力等。更糟糕的是:许多制药企业并不了解工程项目相关的专业技术,他们急切地想要找到能够提供工程技术和维护保养服务的技术服务商。
Zeta公司希望不再只是尽快地完成制药设备的规划设计、生产制造和调试移交,而是还想利用工程技术服务和数字化双胞胎技术为客户提供真正的附加值。在与客户进行了初步的交谈之后,Martin Mayer坚信:Zeta公司提供了软件公司无法提供的服务,因为软件技术公司缺少系统集成商所具有的制药专业技术知识。Zeta公司着眼于投资项目总额超过1 000万欧元的大型项目。Martin Mayer强调:“我们承担的工作包括:所有接口技术的集成工作,确定好制药设备的模型和模板,以及培训参与工程项目的合作伙伴,使他们掌握这一平台工具的使用方法。当用户提出一些特殊的要求时,我们的合作伙伴西门子公司就会挺身而出。”他还明确地将项目实施的时间视为工程项目规划设计的重要效率杠杆:“借助于智能化工程服务,仅凭统一的数据库以及取消繁杂的接口技术,我们的平均工程项目实施时间就缩短了30%。这就意味着:一般情况下,将大型工程项目的投产运行时间提前一年会有更好的投资回报率(ROI)。”
数字双胞胎的功劳
Zeta公司还希望进一步加强其他基于数字化双胞胎虚拟技术工具的应用,如电子认证、以往的“未完事项”,以及仪表板上的“未完事项”显示等。但虚拟的数字化双胞胎所能完成的任务远比这多:虚拟调试、技术培训和维护保养——这些都可以在虚拟的数字双胞胎帮助下更快、更好地完成。目前开发的此类工具产品旨在强化设备的维护保养、操作人员的技术培训,以及设备系统的监控和故障诊断。
已经完成的虚拟技术工具智能维护导航被称为Smart Maintenance Navigator。该产品背后隐藏着一个可以安装在平板电脑、智能手机或者可穿戴移动设备上的虚拟助手。该助手可以将制药设备维护保养的相关信息与设备数据连接起来,并通过无线通信系统将这些信息传递给维护保养的技术人员,从而实现维护保养的最佳化。维护保养技术人员可以在移动设备的手册中获取与维护保养有关的配件信息和所需的工具——始终都是最新的数据。“用户再也不必反复地查阅手册和资料了。在维护保养领域中,数字化有着明显的优势。”Martin Mayer说。
对于研发人员来讲,数字化工具的使用灵活性和使用方便性非常重要,用户不必是一位IT技术专家就可以使用IT技术服务。总的来讲,在数字双胞胎的帮助下,可以明显地缩短制药设备操作者的操作培训时间,也能够更快地完成设备的维护保养;因为智能维护导航采用了一次成功的算法。另外,智能维护导航还能提供另外一种服务:制药设备调试成功之后,对数字双胞胎的数字模型进行维护;因为只有这样,设备操作者才能充分利用数字双胞胎的所有优势。对于Zeta公司而言,智能维护导航圆满地解决了一站式技术服务商遇到的各种问题。

